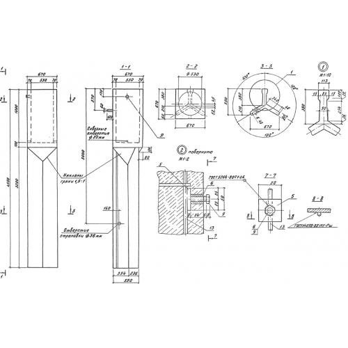
ТС 4.5

Чертеж изделия:
Характеристики изделия:
ПараметрЗначение
длина4500 мм
ширина670 мм
высота670 мм
вес1630 кг
серия3.501.1-149

ТС 4.5 Фундаменты трехлучевые стаканные по серии 3.501.1-149.