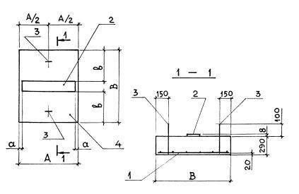
ОП 8 опорная подушка

Чертеж изделия:
Характеристики изделия:
ПараметрЗначение
длина850 мм
ширина1050 мм
высота290 мм
масса650 кг
нормативный документСерия 3.006.1-8

ОП 8   Опорные подушки  под подвижные опоры трубопроводов Серия 3.006.1-8.