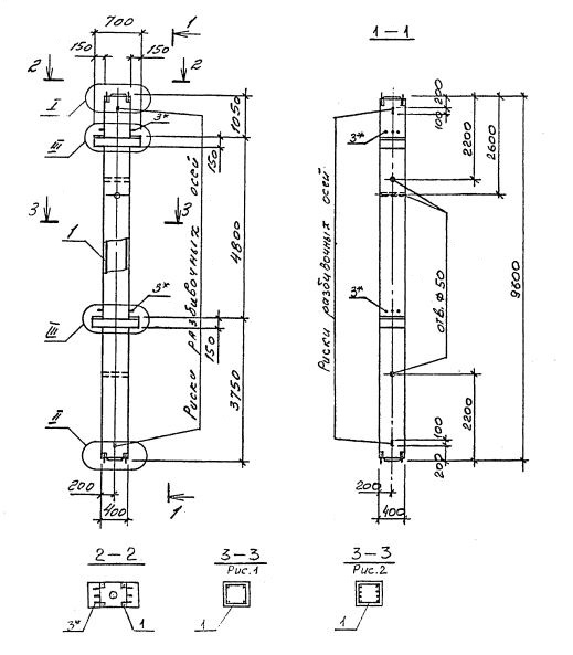
2КСД 48.48
Характеристики изделия:
| Параметр | Значение |
|---|---|
| длина | 9600 мм |
| ширина | 400 мм |
| высота | 700 мм |
| масса | 3920 кг |
| нормативный документ | Серия 1.020.1-4 |
Цена:
Рассчитать стоимость2КСД 48.48 Колонны двухконсольные для средних этажей (Серия 1.020.1-4).
Маркировка с учетом диаметра угловых стержней арматуры, в мм. и марки бетона:
2КСД 48.48-3.20.00
2КСД 48.48-3.25.00
2КСД 48.48-4.28.00
2КСД 48.48-3.32.00
2КСД 48.48-3.36.00
2КСД 48.48-4.36.00
2КСД 48.48-4.40.00
2КСД 48.48-5.40.00
2КСД 48.48-5.32.20